Precision Drive – Core Solution for Superior Casting Performance
Key Technical Advantages
Uranus mold oscillation servo cylinders provide ultra-high precision and fast dynamic response for modern continuous casting. With electro-hydraulic direct drive and fully integrated digital control, amplitude, frequency, and waveform skew can be tuned online without shutdown. The cylinder ensures precise negative slip arc oscillation, improving lubrication and preventing sticking.
Product Features
● High precision control: Micron-level amplitude; millisecond frequency response
● Dual oscillation modes: Supports sinusoidal and non-sinusoidal waveforms
● Independent strand control: Multi-strand CCMs with per-strand parameter tuning
● Smart connectivity: MES/expert system integration for remote monitoring, diagnostics, predictive maintenance
● Rugged & reliable: Long service life, low maintenance, stable under harsh conditions
expansion and contraction cylinder for coiler





Benefits
Improved surface quality, reduced oscillation marks
Higher yield and operational efficiency
Supports high casting speed, increased productivity
Energy savings and lower operating costs
Easy installation, operation, and maintenance
Applications
Extensively used in high-efficiency billet, bloom, and slab continuous casting machines for both steel and non-ferrous metals.
Testing & Verification
Our in-house test benches simulate full-load conditions and provide custom vibration trials with complete reports including data logging and waveform analysis.
Why Choose Us
With 20+ years of expertise, Uranus has developed over 20 models and delivered hundreds of servo oscillation systems worldwide—trusted for innovation, reliability, and performance.
Photos of Crystallizer Vibration Servo Hydraulic Cylinder Performance Test Bench

Typical Models & Specifications
1、Model: USYR2501R140/90-50LJHS+FK
Bore 140 mm; Rod 90 mm; Stroke 50 mm
Pressure: Working 25 MPa; Test 31.5 MPa
Medium: Water-glycol; Seal: FKM
Built-in displacement sensor; servo valve block
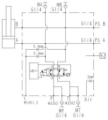
Servo valve: 75 L/min, max 350 bar; 24V, ±10 mA, feedback 4–20 mA
Validation: Load 4500 Kg, vibration 193–325 OPM, accuracy within ±0.02 mm
Dynamic Characteristics: 25% of maximum signal value 60 Hz (9 slope line)

Load Test Curves of Crystallizer Servo Vibration Hydraulic Cylinder (Load: 4500Kg)
1)Total Stroke: 6mm (±3mm); Oscillation Frequency: 325 OPM;
Accuracy: ±0.025 ~ -0.02mm. Refer to the figure below.

2) Total Stroke: 10mm (±5mm); Oscillation Frequency: 250 OPM;
Accuracy: ±0.07 ~ -0.02mm. Refer to the figure below

3) Total Stroke: 16mm (±8mm); Oscillation Frequency: 200 OPM;
Accuracy: ±0.015 ~ -0.05mm. Refer to the figure below.

4) Total Stroke: 11mm (±5.5mm); Oscillation Frequency: 193 OPM;
Accuracy: ±0.015 ~ -0.05mm. Refer to the figure below.

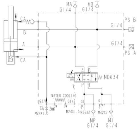
2、Model: USYR2501R160/90-50LJHS+FK
Bore 160 mm; Rod 90 mm; Stroke 50 mm
Pressure: Working 25 MPa; Test 31.5 MPa
Medium: Fatty ester; Temp −10℃~+80℃
Built-in displacement sensor;


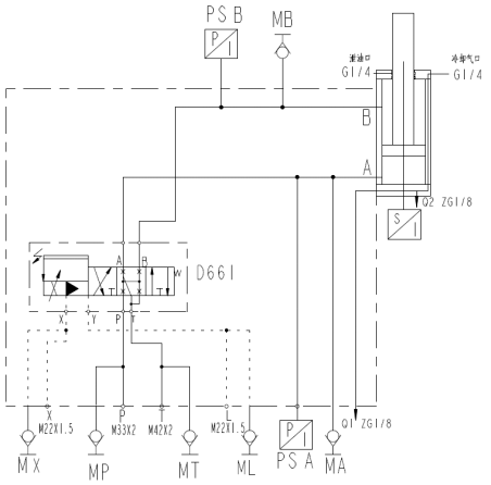
3、Model: 125/90-25
Bore 125 mm; Rod 90 mm; Stroke 25 mm
Pressure: Rated 21 MPa; Test 31.5 MPa
Built-in LVDT; closed-loop servo
Valve box & rod boot pressurized with air for cooling/dust.


4、Model: 200/90-25
Bore 200 mm; Rod 90 mm; Stroke 25 mm
Pressure: Rated 21 MPa; Test 31.5 MPa
Built-in displacement sensor; servo block with accumulator & valves


5、Model: 80/45-25
Bore 80 mm; Rod 45 mm; Stroke 25 mm
Pressure: Rated 25 MPa; Test 32 MPa
Built-in displacement sensor; closed-loop


6、Model: 100/70-30
Bore 100 mm; Rod 70 mm; Stroke 30 mm
Pressure: Rated 21 MPa; Test 25 MPa
Built-in displacement sensor; closed-loop


7、Model: 125/90-25 (dust/cooling type)
Bore 125 mm; Rod 90 mm; Stroke 25 mm
Pressure: Rated 16 MPa; Test 30 MPa
Built-in displacement sensor; closed-loop; dust cover with air cooling


8、Model: 100/70/70-33 (double-rod equal-speed)
Bore 100 mm; Rod 70/70 mm; Stroke 33 mm
Pressure: Rated 10 MPa; Test 15 MPa
Double-rod equal-speed design; built-in displacement sensor
Cooling water jacket protects sensor chamber under high temp

